当前位置: 首页 > 产品大全 > JY-35A电压继电器产品介绍与上海上继科技技术咨询服务

JY-35A电压继电器产品介绍与上海上继科技技术咨询服务

JY-35A电压继电器产品介绍与上海上继科技技术咨询服务

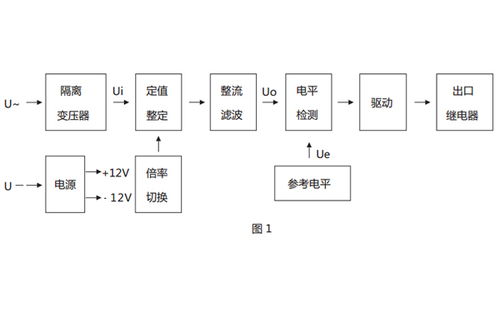
JY-35A系列电压继电器是电力系统中用于监测、保护和控制系统电压的关键组件,广泛应用于发电厂、变电站、工矿企业及建筑配电等场合。其核心功能是在线路电压出现异常(如过压、欠压、失压)时,迅速动作并发出信号或切断电路,从而保障电力设备的安全稳定运行。

产品图片概览
由于无法直接嵌入图片,我们在此描述其典型外观特征:JY-35A电压继电器通常采用标准导轨式或板前安装结构,壳体紧凑、坚固。面板上设有清晰的电压设定刻度盘(或数字显示窗口)、状态指示灯(如电源、动作指示)、测试/复位按钮以及接线端子。其设计注重实用性与安全性,颜色多为工业常见的灰白色或黑色。如需查看具体产品外观、尺寸图、接线图及内部结构细节,建议直接访问生产厂家官网或联系其销售部门获取高清产品图册与技术文档。

生产厂家:上海上继科技有限公司
上海上继科技有限公司是一家专注于电力系统继电保护及自动化设备研发、生产与销售的高新技术企业。公司凭借扎实的技术积累和严格的质量管理体系,其生产的JY-35A等系列继电器以性能稳定、动作精准、抗干扰能力强而著称,在业内享有良好声誉。

技术咨询服务
上海上继科技为客户提供全面、专业的技术支持与咨询服务,内容包括但不限于:

  1. 产品选型指导:根据您的具体应用场景(如额定电压、动作值、返回系数要求)、安装方式及配套设备,协助您选择最合适的JY-35A型号及其附件。
  2. 技术参数详解:提供产品的详细技术规格书,解释动作电压、返回系数、动作时间、触点容量、功耗等关键参数的意义。
  3. 应用方案设计:针对复杂的电压保护需求(如三相系统的线电压/相电压监视、顺序控制等),提供电路设计参考与解决方案。
  4. 安装调试支持:提供清晰的安装接线指南、调试方法及注意事项,确保设备正确投入运行。
  5. 故障排查与维护:在使用过程中遇到问题时,可提供专业的故障分析与处理建议。

如何获取服务
如需获取JY-35A电压继电器的详细图片、技术资料或进行技术咨询,您可以通过以下方式联系上海上继科技:

  • 访问官方网站:官网通常设有产品中心、下载中心(含说明书、证书等)及联系方式。
  • 直接致电:通过官方公开的销售或技术热线进行咨询。
  • 电子邮件:发送详细需求至官方技术或销售邮箱。

在联系时,请尽可能提供您的具体应用信息,以便厂家技术团队给出更精准、高效的答复。选择正规厂家直供的产品与服务,是确保电力系统保护可靠性的重要基础。

如若转载,请注明出处:http://www.jnykkk.com/product/69.html

更新时间:2026-04-08 14:56:50